... všetko o BMW ...

Moderátori: barabas, alfi666, Kraken, johnyfly1

reklamne predmety bmwklub.sk
 
wolvik
Autor témy
Príspevky: 75
Registrovaný: 17.6.2008

Re: E36 320i / nepali valec

Streda, 30. Decembra 2009, 12:27

nikdo nic viac nema nejaky nazor ktomu abo nieco ? :-k
 
alfi666
Príspevky: 3897
Registrovaný: 18.3.2008
Bydlisko: BA

Re: E36 320i / nepali valec

Streda, 30. Decembra 2009, 13:17

A co je teda pokazene ked ste chybu nasli?? DME?
No more BMW... chodim peso ;)
E61 530d titansilber - EX
E46 320d farngrün metallic - EX
 
wolvik
Autor témy
Príspevky: 75
Registrovaný: 17.6.2008

Re: E36 320i / nepali valec

Streda, 30. Decembra 2009, 16:54

niekde bude skrat ... predpokladame... v neako kabli.a keby neslo dme tak to mi nejde ziadna elektrika v aute ne? ani ho nenastartujem predsa je to riadiaca jednotka auta...
 
PetoK
Príspevky: 10096
Registrovaný: 11.7.2007
Kraj: Žilinský

Re: E36 320i / nepali valec

Streda, 30. Decembra 2009, 20:41

Daj tú DME radšej pozrieť nejakému profíkovi čo sa vyzná do elektroniky,lebo to už nenaštartuje vôbec. Evidentne sa tomu nerozumieš.
 
wolvik
Autor témy
Príspevky: 75
Registrovaný: 17.6.2008

Re: E36 320i / nepali valec

Streda, 30. Decembra 2009, 20:47

dobry postreh.. nie nerozumiem .. a neviem o ziadnom takom manikovi co je v kosiciach a sa tomu rozumie... neviete niekdo o niekom takom co je v Kosiciach?? hmm?
 
PetoK
Príspevky: 10096
Registrovaný: 11.7.2007
Kraj: Žilinský

Re: E36 320i / nepali valec

Sobota, 2. Januára 2010, 14:36

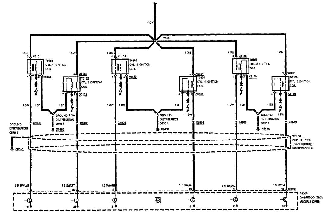
Tu máš schému... premerajte to poriadne...
Prílohy
M50.JPG
 
Užívateľov profilový obrázok
truhlik333
Príspevky: 186
Registrovaný: 9.7.2008
Auto: 316i E36
Kraj: Košický

Re: E36 320i / nepali valec

Utorok, 5. Januára 2010, 23:39

takze zatecena jednotka, cistenie nepomohlo v tomto pripade
 
wolvik
Autor témy
Príspevky: 75
Registrovaný: 17.6.2008

Re: E36 320i / nepali valec

Utorok, 5. Januára 2010, 23:51

zatial :D mozno este daco prepukne :D
 
wolvik
Autor témy
Príspevky: 75
Registrovaný: 17.6.2008

Re: E36 320i / nepali valec

Sobota, 9. Januára 2010, 19:58

jjj problem vyrieseny predsa ta riadiaca jednotka sa odrbkala .. takze je uz tam nova a auto ide jak salene :D
 
PetoK
Príspevky: 10096
Registrovaný: 11.7.2007
Kraj: Žilinský

Re: E36 320i / nepali valec

Nedeľa, 10. Januára 2010, 01:10

Paráda,super... A išlo to hneď, alebo ste to museli aj nakódovať,kvôli immo - EWS ?
 
Užívateľov profilový obrázok
truhlik333
Príspevky: 186
Registrovaný: 9.7.2008
Auto: 316i E36
Kraj: Košický

Re: E36 320i / nepali valec

Nedeľa, 10. Januára 2010, 10:32

netrebalo kodovat zalozil isme natocil a slo, diagnosticky pristroj: merak za 169 sk Tesco kvalita :lol: :lol: :lol:

Kto je prítomný

Užívatelia prezerajúci toto fórum: Žiadny pripojení užívatelia a 2 neregistrovaní